Solex 32/32 didta-vergaser

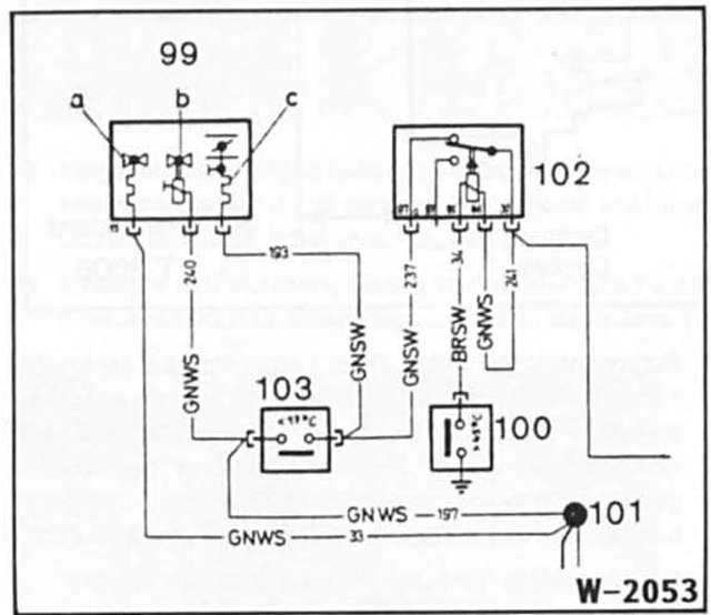
a - thermostartventil, b - leerlaufabschaltventil, c - heizwendel- starterdeckel. 100 - Temperaturschalter wasser, 101 - lötstelle, 102 - umschaltrelais, 103 - temperaturschalter luft die startautomatik wird elektrisch- und wasserbeheizt. Die elektrische beheizung wird über einen thermoschalter im kühlmittelkreislauf bei temperaturen über ca. +45 C abgeschaltet.
Der thermoschalter sitzt im kühlmittelkreislauf im ansaugkrümmer.
Ausbau
Einbau

Achtung: beim verdrehen des starterdeckels dreht sich die starterklappe mit. Falls die startautomatik zu früh abschaltet (motor bleibt während der warmlaufphase stehen), kann der starterdeckel in richtung "starterklappe zu" verdreht werden, bis die markierungen um ca. 5 Mm versetzt sind. Die starterklappe öffnet dann entsprechend später.
Sender anspielen, Scan
Die Sender des aktuellen Wellenbereichs werden automatisch nacheinander kurz
angespielt.
"FM" oder "AM" auswählen und Controller drücken. "Set" ist ausgewählt.
Controller drücken. Weitere Menüpunkte werden angezeigt.
"Anspi ...
Auf Geschwindigkeitsregelung und wieder zurück schalten
Zum Umschalten auf Geschwindigkeitsregelung die Wippe zum Wählen des Abstands etwas länger in eine der beiden Endstellungen drücken.
Zum Zurückschalten auf Aktive Geschwin digkeitsregelung mit Stop & Go Funktion
die Wippe antippen.
...